作者:清华金融评论
标签:无
文/工银国际首席经济学家程实,工银国际资深经济学家张弘顼,工银国际宏观分析师徐婕
当前,美国正在经历四十年来最严重的通胀问题。我们认为,美联储最早将选择3月17日公布加息,或选择5月5日加息,最晚不会迟于6月14日加息。但不排除一旦美联储有效将高通胀控制在合理区间后,美联储内部对加息的节奏和次数将产生较大分歧,鹰派与鸽派的中长期博弈依旧存在。
美国2021年12月CPI同比上涨7%,正在经历四十年来最严重的通货膨胀,抑制高通胀的加速形成显得尤为重要。
基于机器学习对疫情前后美国消费者物价水平(CPI)各个影响因子间复杂非线性关系的研究,发现流动性、经济增长与能源价格是疫情前推升美国通胀水平的主要因素,但在疫情后短期的通胀预期对美国CPI的变化存在更加显著的影响,并加速供给冲击从生产端向消费端进一步传递,进而影响美国实际消费物价水平。
通胀预期在疫情后推升美国物价水平有着举足轻重的作用,揭示了美联储加快升息节奏、调整市场通胀预期的必然性。然而,我们对美联储能否言行一致、同步转“鹰”仍保持怀疑的态度。
机器学习解析疫情前后高通胀成因
当前,业界对美国高通胀成因分析普遍存在两个方面制约:一是在通胀成因分析的过程中往往假设通胀数据总体服从正态分布,然而通胀数据总体分布是否存在正态分布特性本身未知;二是研究通胀成因时样本容量有限, 运用中心极限定理实施参数检验,推断总体的集中趋势和离散程度的参数情况容易产生偏差。
基于文献回顾,相比于传统的回归模型,机器学习模型可以在对总体分布不做假设的情况下,利用非参数的检验方法,直接从样本中分析推断出总体分布,从而能够提供一个更加有纪律性的非参数方法分析预测经济结果。同时,机器学习在总体分布未知或偏态情况下对小样本数据的分析往往更加稳定且精确。
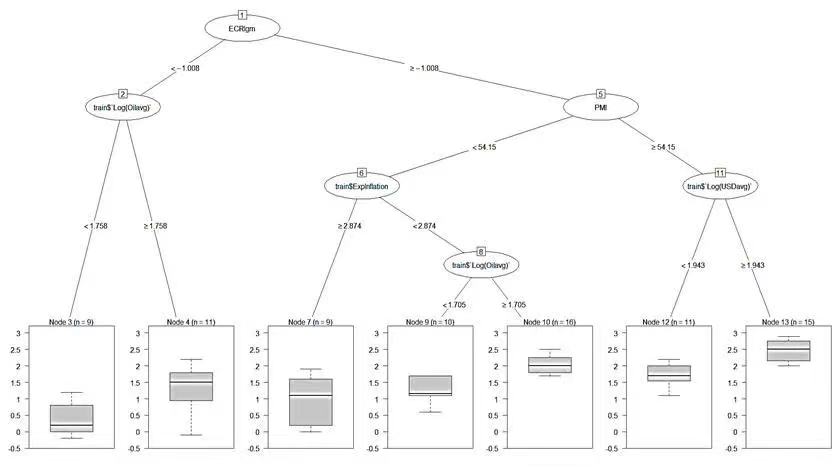
根据经济学家Kohlscheen等人(2021)的建议,我们构建了决策树模型,对影响美国CPI变化的因子进行交互分析,通过研究各个影响因子之间的联系,从而揭开各个影响因子与美国通胀水平之间的非线性关系。同时,通过分析疫情暴发前后影响美国CPI变化的主要因子的演化,进一步判断了这些影响因子是否将对美国高通胀存在持续性的威胁。
我们围绕菲利普斯曲线模型、现代货币主义理论以及整体通胀水平等多个方面归纳了影响美国通胀水平的潜在因子:一是ECRI 领先指标(ECRI Institute 根据美国初次申请失业救济金、房贷申请、债券实质利率、股价以及货币供给量等数据,编制的综合型指针,反映美国实体经济前景以及基本面的变化),反映了利率及市场流动性的变化对通胀水平的影响;二是原油价格,会影响整体通胀水平;三是PMI制造业采购经理人指数,反映了短期制造业在生产和价格端的表现;四是12个月的通胀预期,反映人们对未来通胀的预期判断;五是美元指数,反映了国际资本流动性对通胀水平的影响。
数据样本时间从2013年6月至2021年10月,其中数据的训练集的时间段为2013年6月至2020年3月,而数据的测试集始于美国疫情第一轮爆发的时间点(2020年3月)直至美国疫情第四轮结束(2021年10月)。
通胀预期影响放大推升物价水平
基于模型结果,疫情前长期主导美国通胀水平的三个主要因子分别是流动性变化、经济增长以及能源价格(图1)。而疫情后,通胀预期的影响开始放大,主要是源于因疫情爆发产生的外生冲击所导致。
疫情开始蔓延后,能源价格飙涨;为了应对疫情暴发,美国的宽松政策为市场注入了大规模流动性,进一步加剧了实际通胀水平的抬升,而实际通胀水平上行则又加剧了通胀预期的飙升,从而形成螺旋上升的正反馈循环。在疫情短期不可控制、供给冲击难以显著缓解的情况下,美联储升息缩表、提前加速收紧流动性,阻止高通胀预期进一步固化形成势在必然。
图1:疫情前决定美国消费物价水平的主要因子
数据来源:作者整理
图2:疫情后决定美国消费物价水平的主要因子
数据来源:作者整理
通胀预期加速供给冲击传导
基于训练集和测试集数据,模型进一步解构了当前能源价格向消费者物价水平的具体传导路径。
一是影响生产端内的传导路径。随着时间的推移,新供给冲击导致的能源价格上升将对通胀预期产生显著影响,而通胀预期上升会进一步影响制造业活动,这一点反映在当前美国非农时薪以及制造业薪资环比增速持续上行。
二是影响生产端至消费端的传到路径。制造业价格水平的抬升将导致耐用品价格抬升,而耐用品价格上升将会固化通胀预期进一步上行,从而继续提高服务业价格,导致社会整体消费物价水平抬升,最终显著影响家庭部门的消费行为,抑制家庭部门消费。
基于机器学习的结果,我们提供了具体的美国通胀传导路径图(图3),并认为美国当前仍处于耐用品价格进一步向服务业价格的传导过程中,为了防止通胀预期进一步提高加速耐用品价格水平向服务业价格水平传导,加快升息节奏,调整市场通胀预期将是必要的。换句话说,机器学习向我们合理地解释了美联储加快缩表节奏的动机。
图3:供给冲击对美国消费者物价影响传导图
数据来源:作者整理
当前,美国正在经历四十年来最严重的通胀问题,2021年12月CPI同比上涨7%,解决通胀加速形成,抑制通胀预期上行的自我实现十分关键。
我们认为,美联储最早将选择3月17日公布加息,或选择5月5日加息,最晚不会迟于6月14日加息。根据近几次美联储会议纪要来看,美联储在观点上已经由“鸽”转“鹰”,从空洞地坚持通胀暂时论,到加速缩减资产购买(Taper)、给出更激进的加息点阵图、抛弃通胀暂时论,再到声称缩表速度可能快于上一个周期,其鹰派表态也引发了资本市场波动。
然而,美联储在行动上是否能够同步转“鹰”,我们对此仍持有怀疑的态度,正如我们在《美联储鹰鸽参半——12月FOMC议息会议点评》的观点,美联储在必然行动时依旧游疑的政策心理,鹰派与鸽派官员未来针对加息仍将存较大分歧。
美联储副主席布雷纳德是典型的学院派经济学家出身背景,在货币政策上是典型的“鸽派”,强调低利率与充分就业的重要性,也是平均目标通胀制度的制定者之一。因此,我们不排除一旦美联储有效将高通胀控制在合理区间后,美联储内部对加息的节奏和次数将产生较大分歧,鹰派与鸽派的中长期博弈依旧存在。
本文编辑:秦婷
上一篇:习近平出席2022年世界经济论坛视频会议并发表题为《坚定信心 勇毅前行 共创后疫情时代美好世界》的演讲 | 宏观经济
下一篇:中国经济显“韧性”但仍面临三重压力,货币政策持续宽松惠股市|央行与货币



